海尔智家获得发明专利授权:“空调系统的控制方法”
证券之星消息,根据天眼查APP数据显示海尔智家(600690)新获得一项发明专利授权,专利名为“空调系统的控制方法”,专利申请号为CN202310661426.0,授权日为2026年3月10日。

图片来源于网络,如有侵权,请联系删除
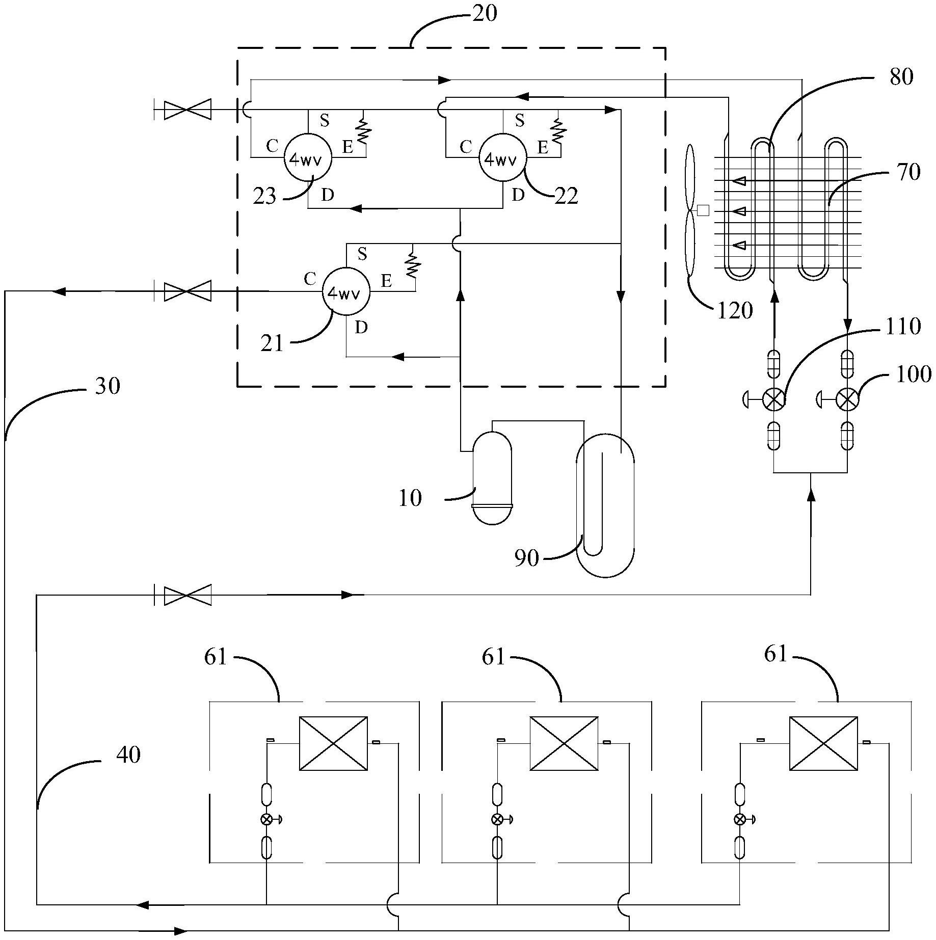
专利摘要:本发明属于空调技术领域,具体提供一种空调系统的控制方法,旨在解决现有的空调系统不能及时监测冷媒系统进水的问题。为此目的,本发明的空调系统的控制方法能够判断流经换热器的地暖水的流量是否低于预设值,如果流量低于预设值时,则判断导致流量低于预设值的原因是否是冷媒系统进水,在确定原因是冷媒系统进水时,发出冷媒系统进水的提醒。本发明通过在水流量低于预设值时及时判断导致其的原因,在原因是冷媒系统进水时发出提醒,从而能够有效避免空调系统因冷媒系统进水导致膨胀阀等零部件损坏、出现压缩机液击等问题,提高空调系统的安全稳定性。

图片来源于网络,如有侵权,请联系删除
今年以来海尔智家新获得专利授权1144个,较去年同期增加了6.02%。结合公司2025年中报财务数据,2025上半年公司在研发方面投入了57.9亿元,同比增11.73%。

图片来源于网络,如有侵权,请联系删除
通过天眼查大数据分析,海尔智家股份有限公司共对外投资了60家企业,参与招投标项目1921次;财产线索方面有商标信息378条,专利信息66673条,著作权信息53条;此外企业还拥有行政许可10个。
数据来源:天眼查APP
以上内容为证券之星据公开信息整理,由AI算法生成(网信算备310104345710301240019号),不构成投资建议。
目录 返回
首页
