嘉戎技术获得实用新型专利授权:“矿井水的处理系统”
证券之星消息,根据天眼查APP数据显示嘉戎技术(301148)新获得一项实用新型专利授权,专利名为“矿井水的处理系统”,专利申请号为CN202423045350.8,授权日为2025年11月14日。

图片来源于网络,如有侵权,请联系删除
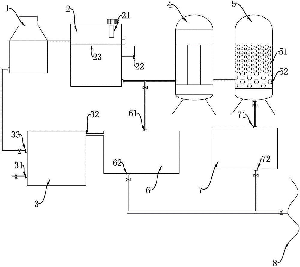
专利摘要:本实用新型属于水处理领域,提供一种矿井水的处理系统,该处理系统包括:第一反渗透装置、一级纳滤装置、二级纳滤装置、三级纳滤装置、四级纳滤装置、第二反渗透装置和蒸发结晶装置,一级纳滤装置和二级纳滤装置包括硫酸根分离纳滤膜,三级纳滤装置和四级纳滤装置包括钙离子分离纳滤膜。本实用新型提供的处理系统,可在不加药软化的同时,实现对矿井水的资源化处理。
今年以来嘉戎技术新获得专利授权10个,较去年同期增加了25%。结合公司2025年中报财务数据,今年上半年公司在研发方面投入了1419.59万元,同比减39.85%。
通过天眼查大数据分析,厦门嘉戎技术股份有限公司共对外投资了20家企业,参与招投标项目808次;财产线索方面有商标信息87条,专利信息158条,著作权信息29条;此外企业还拥有行政许可34个。
数据来源:天眼查APP
以上内容为证券之星据公开信息整理,由AI算法生成(网信算备310104345710301240019号),不构成投资建议。
目录 返回
首页
